
Stiže budućnost: Rols Rojs patentirao motor na vodonik, avioni će leteti bez kapi kerozina
Britanski gigant Rols Rojs pokrenuo je pravu revoluciju u svetu aviona! Kompanija je razvila i patentirala novi motor koji radi na vodonik, gorivo budućnosti koje prilikom sagorevanja ne ispušta ni gram ugljen-dioksida – samo čistu vodenu paru.
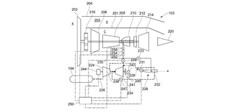
Ako projekat uspe, avioni će jednog dana leteti bez kapi kerozina i sa gotovo nultom emisijom štetnih gasova. Prema dokumentima iz patenta, Rols Rojs je osmislio pametni sistem za zagrevanje vodonika pre sagorevanja. Pošto je vodonik izuzetno hladan (čuva se na -253°C), motor koristi deo goriva da zagreje ostatak, čime se postiže stabilnije i efikasnije sagorevanje. Ukratko - motor sam sebe „hrani toplotom“.
Vodonik - gorivo bez dima i smoga
Za razliku od fosilnih goriva, vodonik pri sagorevanju ne zagađuje atmosferu. Ipak, njegova primena nije jednostavna – zauzima mnogo prostora, teško se skladišti i zahteva potpuno novu tehnologiju. Rols Rojs sada pokušava da sve te prepreke ukloni i da otvori vrata prvoj generaciji putničkih aviona na vodonik.

Stručnjaci procenjuju da bi manji putnički avioni sa ovim motorima mogli da polete već oko 2035. godine, dok će veći avioni, poput onih na interkontinentalnim letovima, morati da sačekaju sledeću deceniju, piše Simple Flying.
Dvadeset godina istraživanja
Rols Rojs nije ušao u ovu trku preko noći – kompanija već dvadeset godina razvija vodonične tehnologije. U toku su testiranja pogona koji kombinuju gasnu turbinu i vodonične gorivne ćelije, što bi omogućilo i električni pogon bez baterija.

Prema inženjerima, ovaj pristup bi u početku bio pogodan za kraće letove, jer bi za duge rute bilo teško nositi ogromne rezervoare tečnog vodonika. Rols Rojs jasno poručuje: „Vodonik je budućnost, ali će se prvo koristiti na kraćim relacijama. Za duge letove još neko vreme ostaju održiva goriva (SAF).“
Trka za „zeleno nebo“
Evropa je već pokrenula ozbiljnu trku za „zeleno nebo“. Evropska unija finansira razvoj kroz projekte Horizon Europe i Clean Aviation, dok Rols Rojs vodi projekat CAVENDISH - posvećen razvoju motora i infrastrukture za letove na vodonik.
Ali prepreke su velike: nema dovoljno proizvodnje vodonika, infrastruktura za skladištenje tek treba da se izgradi, a „zeleni vodonik“ – proizveden pomoću obnovljive energije – još uvek je više nego dvostruko skuplji od kerozina.

Stručnjaci iz Međunarodne agencije za energiju procenjuju da će cena pasti tek posle 2035. godine, ako države ulože milijarde u obnovljive izvore i postrojenja za elektrolizu.
Erbas koči, a Rols Rojs gazi punim gasom
Francuski Erbas je već odložio svoj ZEROe projekat - o kom smo pisali u januaru prošle godine na portalu Aero.rs i sada planira da prvi avion na vodonik poleti tek posle 2040. godine. Čak je i testiranje na A380 avionu otkazano zbog tehničkih komplikacija.

Dok Airbus usporava, Rols Rojs planira da predstavi prve vodonične motore za regionalne avione do sredine 2030-ih, a vodonično-električni sistemi mogli bi biti spremni već 2028. godine.
Nova era letenja
Iako je vodonik trenutno više san nego stvarnost, stručnjaci smatraju da je to prvi pravi korak ka potpuno čistom vazdušnom saobraćaju. Najverovatnije je da će u budućnosti vodonik i održiva goriva raditi zajedno, dok se ne stvore uslovi za potpuno „zelene“ letove.
Ako se plan Rols Rojs ostvari, era motora koji zagađuju planetu mogla bi uskoro da se završi, a avioni budućnosti mogli bi da lete na najjednostavniji element u svemiru: vodonik.
(Aero.rs)
Video: Airbus H145M Helikopterske jedinice MUP: Vežba spasavanja iz vode
Aero Telegraf zadržava sva prava nad sadržajem. Za preuzimanje sadržaja pogledajte uputstva na stranici Uslovi korišćenja.